西安科技大学

安全工程专业课程

矿山压力与岩层控制


金洪伟 & 双海清

安全科学与工程学院

返回目录⇡

如何浏览?

  1. 从浏览器地址栏打开 https://zimo.net/ky/
  2. 点击链接打开演示文稿,使用空格键或方向键导航;
  3. f键进入全屏播放,再按Esc键退出全屏;
  4. s键打开演讲者视图(在多屏播放时有用);
  5. Alt键同时点击鼠标左键进行局部缩放;
  6. Esco键进入幻灯片浏览视图。

请使用最新版本浏览器访问此演示文稿以获得更好体验。

第五章 采场顶板控制
及支护方法

目 录

  1. 概述
  2. 顶板分类与底板特征
  3. 采场支架类型与顶板支护方式
  4. 采场支架与围岩相互作用关系
  5. 采场顶板支护设计方法
  6. 采场顶板来压预报与支护质量监测
  7. 采场端面冒顶机理与防治
  8. 坚硬顶板大面积来压防治
  9. 浅埋煤层矿山压力与岩层控制
  10. 松散承压含水层下大面积压架防治
  11. 大倾角煤层矿山压力与岩层控制
  12. 综放开采矿山压力与岩层控制

第一节 概述

采场矿山压力控制:

  • 从总体上来说,属于矿井设计中应考虑的一部分,如开采顺序、采煤工作面的布置等。
  • 从局部来说,主要是指工作空间的支护以及采空区的处理。
    • 采场支护主要是通过对直接顶的支护间接地控制基本顶的活动规律。
    • 目前绝大部分地区采用全部垮落法处理采空区。

第一节 概述

回采工作面支架形成的构筑物必须与开采后形成的上覆岩层大结构相适应,其必须具备两种特性:

  • 一定的可缩性;
  • 良好的支撑性能。

所谓支架的性能,一般是指支架的支撑力与支架可缩量的关系特征。支架特性用“工作阻力—可缩量”关系曲线(简写为“P—Δs”曲线)表示。

第二节 顶板分类与底板特征

一、直接顶的分类

直接顶的稳定性对支架的选型、支护方式以及对引起工作面局部冒顶常常起主导作用。

在矿压控制中,对于直接顶,首要的是维持直接顶的完整程度。直接顶的完整程度取决于两个因素:一个是岩层本身的力学性质,另一个是直接顶岩层内由各种原因造成的层理和裂隙的发育情况。

一、直接顶的分类

一、直接顶的分类

裂隙的分类

裂隙分类方法之一
德国O.雅可毕裂隙分类方法

一、直接顶的分类

以直接顶初次垮落步距进行分类

  • L0≥16~20m:稳定顶板;
  • L0≤8m:不稳定顶板;
  • L0 在 9~15m 之间:中等稳定顶板。

以直接顶的端面破碎度进行分类(略)

一、直接顶的分类

原煤炭工业部分类法

直接顶分类指标及参考要素

第一节 顶板分类与底板特征

二、基本顶的分类

基本顶的失稳及来压强度不仅对直接顶的稳定性有直接影响,而且对确定支护强度、支架具备的可缩量以及选择采空区处理方法等,都起着决定性的作用。

基本顶离煤层越远(直接顶越厚),破断后形成结构和呈现缓慢下沉式平衡的可能性也越大,岩层移动曲线也越缓和。因此,长期以来,生产单位常常以基本顶距离被开采煤层的远近作为预计影响工作面矿山压力显现的重要指标之一。

二、基本顶的分类

基本顶的界定

有人以岩层厚度大于 2m,单向抗压强度 σc≥60~80MPa 的岩层称为基本顶。但该方法没有考虑裂隙对岩层性质的影响。

根据基本顶位置选择采空区处理方法

在开始使用长壁工作面采煤法时,常把基本顶离被开采煤层的距离作为选择采空区处理方法的重要指标。根据基本顶离煤层距离的由远至近,可分别选用全部垮落法、部分垮落法或部分充填法、刀柱法处理采空区(该分类方法已不再适用)。

二、基本顶的分类

用直接顶厚度 hi 与煤层采高 hm 的比值 Km 分类

  • Km>3~5,无周期来压或周期来压不明显的顶板。基本顶的垮落与错动对工作面支架无大的影响。
  • . 0.3≤Km≤3~5,有周期来压的顶板。基本顶的失稳对工作面支架有较为严重的影响。
  • Km≤0.3,周期来压特别严重的顶板。基本顶的悬露与垮落将对工作面支架有严重的影响。
  • . 极为坚硬顶板。基本顶特别坚硬,又无直接顶;顶板在采空区内悬露上万平方米而不垮落,一旦垮落,则形成暴风,顶板往往沿工作面切落,造成事故。
  • . 能塑性弯曲的顶板。一般只可能在薄煤层或厚度不大的中厚煤层的石灰岩顶板中才出现。
顶板岩层典型柱状图实例

二、基本顶的分类

Km 同时参考基本顶初次来压步距 L 分类

基本顶分级指标

二、基本顶的分类

用基本顶初次来压当量 pe 分类

基本顶分级指标

\[{p_e} = 241.3\ln \left( {{L_f}} \right) - 15.5N + 52.6{h_m}\]

pe—基本顶初次来压当量,kPa;Lf—基本顶初次来压步距,m;N—直接顶充填系数,N=hi/hmhi—直接顶厚度,m;hm—煤层采高,m。

第一节 顶板分类与底板特征

三、底板特征及分类

底板比压
支架底座对单位面积底板上所造成的压力。
支柱对底板的破坏形式

(a)整体剪切;(b)局部剪切;(c)其他剪切;(d)穿鞋破坏

三、底板特征及分类

我国缓倾斜煤层工作面底板分类方案

第一节 顶板分类与底板特征

五、冒顶事故的分类(补充材料)

单体支柱工作面顶板事故相当频繁,曾是我国煤矿顶板事故防治的重点,综采液压支架工作面顶板事故主要为端面冒顶和大面积压架事故。

冒顶事故按力学原因可以分为:

1. 压垮型(主要发生在基本顶来压时)

  • 垮落带基本顶岩块压坏采场支架导致的冒顶;
  • 垮落带基本顶岩块冲击压坏采场支架导致的冒顶;
  • 垮落带或裂隙带基本顶旋转下沉时压坏采场支架导致的冒顶。

五、冒顶事故的分类(补充材料)

2. 漏冒型

  • 大面积漏垮型冒顶;
  • 靠煤壁附近局部冒顶;
  • 采场两端(即机头、机尾处)局部冒顶;
  • 放顶线附近局部冒顶。

五、冒顶事故的分类(补充材料)

3. 推垮型

  • 金属网下推垮型冒顶;
  • 采空区冒矸冲入采场的推垮型冒顶。

五、冒顶事故的分类(补充材料)

4. 综合类冒顶

  • 厚层难冒顶板导致的冒顶(在这种顶板下主要是大面积的压,但不排除一定条件下采空区冒矸冲入采场的推);
  • 地质构造破坏带附近的局部冒顶(主要在断层附近,这时压、漏、推都可能发生);
  • 大块游离顶板导致的冒顶(包括符合顶板推垮型冒顶、冲击推垮型冒顶、大块游离顶板旋转推垮型冒顶)。

第三节 采场支架类型与顶板支护方式

一、概述

回采工作面支架主要是由组合而成的。根据支柱和顶梁的配合关系,可将回采工作面支架分为两大类,即单体支架液压支架

由金属支柱和金属铰接顶梁组合而成的工作面支架称为单体支架。由支柱、底座与顶梁联合而成的一个整体结构称为液压支架

一般情况下,金属顶梁是刚性结构。支柱则常由两节(即活柱和底柱)组成。它们之间的伸缩关系形成了支柱的可缩性。

一、概述

液压支柱特性曲线
P - Δs 曲线)
初撑力P0
支架支设时,将活柱升起,托住顶梁,利用泵压使支柱对顶板产生一个主动力,这个最初形成的主动力称为支柱的初撑力
最大工作阻力Pm
支柱受顶板压力作用而反映出来的力称为支柱的阻力,又称工作阻力。支柱所能承受的最大负载能力称为最大工作阻力,又称额定工作阻力

第三节 采场支架类型与顶板支护方式

二、液压支柱的结构及特征

液压支柱单独与顶梁配合支护顶板,称为单体液压支架。它也可以与顶梁、底座以及移架千斤顶等组合而称为液压自移支架

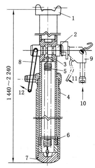
液压支柱是典型的恒阻性能支柱。按其注油方式可分为内注油式外注油式两种。内注油式使用的工作介质是机油,支护时通过摇动手把升柱;它主要用于薄煤层或人员行走比较困难的工作面。后者使用的工作介质是含有 1%~2% 乳化油的乳化液,支护时靠外部泵站经管路系统通过注液枪向支柱供液;它在缓倾斜和倾斜中厚煤层被广泛使用。




内注液式支柱结构示意图

1—柱体;2—活柱;3—活塞头;4—泵;5—安全阀与卸载阀;6—上顶盖;7—下柱座;8—支柱底腔;9—通道




外注液式单体液压支柱

1—顶盖;2—三用阀;3—活柱体;4—油缸;5—复位弹簧;6—活塞;7—底座;8—卸载手把;9—注液枪;10—泵站供液;11—注液时操纵手把方向;12—卸载时动作方向

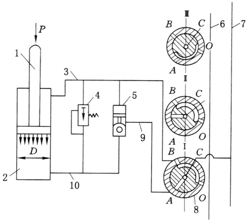
液压支架支柱工作原理

Ⅰ—升柱状态;Ⅱ—工作状态;Ⅲ—卸载状态

高压液体来自泵站,回液的液体也回到泵站。立柱的力学性能同单体液压支柱。

1—活柱;2—柱体;3、9、10—管路;4—安全阀;3—单向阀;6—主回油路;7—主进油路;8—操纵阀

摩擦式金属支柱
单体液压支柱
铰接顶梁
乳化液泵站

第三节 采场支架类型与顶板支护方式

三、液压支架支护方法分析

液压支架由支柱、底座与顶梁联合为一个整体的结构,它避免了单体支架支设与回撤时劳动强度大、组合不稳定、工作面来压时易被推到等缺点。

各类液压支架的基本结构
(按对顶板的支撑面积与掩护面积的比值进行分类)

(a) 支撑式;(b)、(c) 掩护支撑式;(d) 支撑掩护式;(e) 掩护式

三、液压支架支护方法分析

液压支架的分类

三、液压支架支护方法分析

我国习惯上对液压支架的分类
支撑式液压支架
掩护式液压支架
支撑掩护式液压支架

三、液压支架支护方法分析

(1)支撑式支架支护分析

工作特点

  • 支撑力大,适宜坚硬有来压顶板;
  • 反复支撑次数多,不适宜破碎顶板;
  • 框式结构,不能承受水平推力。

优点:通风断面大、行人方便、结构简单、重量轻。

适用性:顶板稳定,有来压,瓦斯大的工作面。

四柱垛式支架结构图

1—前梁;
2—千斤顶;
3—立柱;
4—操纵阀;
5—座箱;
6—推移千斤顶;
7—顶梁;
8—挡矸帘;
9—复位油缸

垛式支架支撑力分布状态

三、液压支架支护方法分析

(2)支掩式掩护支架分析

支柱支撑在掩护梁上,分为单铰式与四连杆式。

工作特点:

  • 控顶距小,减少了对顶板的反复支撑次数;
  • 结构可承受一定水平推力;
  • 适应破碎顶板(挡矸,冒顶时可不勾顶)。

缺点:支架空间小、通风断面小、行人不便、重量大。

VOB—HP116型掩护支架外形

1—托梁;
2—掩护梁;
3—底座;
4—立柱;
5—护帮板

三、液压支架支护方法分析

(3)支顶式掩护支架分析

支柱支撑在顶梁上。

工作特点:介于支撑式液压支架和支掩式液压支架之间,通风面积较大,挡矸性能较好,受力条件较好。

适用性:优先适用于直接顶为1、2、3类,基本顶Ⅰ、Ⅱ、Ⅲ级,底板为Ⅱ类以上的条件。

三、液压支架支护方法分析

(4)支撑掩护式支架分析

工作特点

  • 支撑力大,对顶板的适应性强,对软底有较好的适应性;
  • 支撑效率高;
  • 对煤层高度变化的适应性低;
  • 支架底座和底板受力条件好;
  • 控顶距大,价格高,重量大,结构复杂。
ZY—35型支撑掩护式支架外载分布

第三节 采场支架类型与顶板支护方式

四、单体支架支护方法分析

单体支架所受载荷在梁上的分布状态,取决于顶梁在支柱上的布置方式。

单体支架顶梁载荷分布

四、单体支架支护方法分析

各种条件下顶梁应力分布

有排柱放顶支架支撑力分布
无排柱放顶支架支撑力分布

四、单体支架支护方法分析

HDJA型金属顶梁

1—接头;2—梁体;3—耳子;4—销子;5—调角楔;L—中心距

四、单体支架支护方法分析

机组工作面的悬臂支护

(a)正悬臂;(b)倒悬臂

齐梁式支护
错梁式直线柱支护

1—临时支柱;2—正式柱

第四节 采场支架与围岩相互作用原理

一、支架与围岩的相互作用

1. 支架与围岩相互作用体系

在由“煤壁—回采工作面支架—采空区已冒落的矸石”所构成的支撑体系中,支架的性能对支架受力状况有很大的影响。在工作面推进过程中,基本顶的回转是不可控制的,支架的设计应能适应基本顶的这种运动规律,同时又能对顶板形成一定的支撑。

因此,支架和围岩关系的实质就是要分析支架性能、结构对支架受力及围岩运动的影响,以及在各种围岩状态下呈现什么反应,从中分析支架应具有的最合理结构及参数。

一、支架与围岩的相互作用

2. 支架与围岩相互作用的特点

  • 支架与围岩是相互作用的一对力;
  • 支架受力的大小及其在回采工作面分布的规律与支架性能有关;
  • 支架结构及尺寸对顶板压力有影响。

支架结构设计必须适应围岩条件,支架性能应尽可能设计成恒阻式,在支架受力的过程中应尽可能使其与顶板压力相一致。

一、支架与围岩的相互作用

3. 支架工作阻力与顶板下沉量的关系

支架工作阻力与顶板下沉量的关系在一定程度上反映了支架与围岩的相互作用关系。试验表明,支架工作阻力 P 与顶板最终下沉量 ΔL(即由煤壁到采空区一侧)是一近似的双曲线,或称为“P—ΔL”曲线。

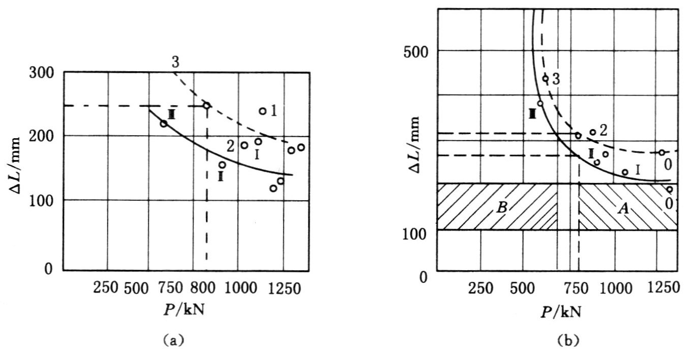
采面支架调压试验所得“P—ΔL”曲线

(a)平时情况;(b)周期来压情况。虚线表示最大值,实线表示平均值

A—支架工作稳定区;B—支架工作不稳定区

一、支架与围岩的相互作用

3. 支架工作阻力与顶板下沉量的关系

在一定工作阻力以上(如前页图中的 800kN/架),支架工作阻力增加对顶板下沉量影响较小,但低于此值则影响极大。只能在工作阻力偏低的情况下,提高工作阻力才有可能对顶板下沉有显著的影响。

若周期来压比较剧烈,且常发生台阶下沉,则支架阻力应能平衡顶板来压时不能自身取得平衡的直接顶和基本顶岩块的重量,以防止发生大面积滑落失稳。

二、采场支架的工作状态

支架与围岩体系刚度模型

1. 支架与围岩体系的刚度模型

刚度
指材料或结构在受力时抵抗弹性变形的能力。

基本顶:刚性体
直接顶支架底板: 有一定刚度

\(\frac{1}{K} = \frac{1}{{{K_r}}} + \frac{1}{{{K_s}}} + \frac{1}{{{K_f}}}\) 或 \(\frac{1}{K} = \frac{1}{{{K_r}}} + \frac{1}{{{K_s}}}\)

二、采场支架的工作状态

2. 采场支架的工作状态

  • Kr/Ks>4 时,支架围岩体系的变形量主要由支架承担,可把直接顶视为似刚性体。支架处于“给定变形”工作状态,顶板的下沉量由基本顶的回转量决定。这时支架应具有足够的支护强度和可缩量。
  • Kr/Ks<0.25 时,支架与围岩体系的变形量主要由直接顶来承担。支架处于“给定载荷”工作状态,基本顶的“回转变形压力”被直接顶的变形所吸收,支架所承受的载荷为直接顶的重量。这时支架应具有足够的稳定性。

2. 采场支架的工作状态

  • 当 0.25≤Kr/Ks≤4 时,支架与围岩体系的变形量是由直接顶和支架共同分配的。支架的变形量 Δss 与其刚度 Ks 间具有如下双曲线关系:

\[\Delta {s_s} = \frac{{{K_r}}}{{{K_r} + {K_s}}}\Delta s\]

第五节 采场顶板支护设计方法

液压支架选型主要包括支架的架型及额定工作阻力、初撑力和支护强度等参数,还涉及顶梁、护帮、底座、侧推及阀组等主要部件的选型及参数的确定。

综采工作面液压支架架型及其主要参数的选择,必须与矿山地质条件及其矿压显现特点相适应。

对采场支架的基本要求:联系到采场冒顶有压、漏、推三个基本类型,采煤工作面支架应具备的基本性能应该有支、护、稳三个方面,采场支架对顶板应能支得起护得好稳得住

第五节 采场顶板支护设计方法

一、支架规格的选定

架型

  • 基本顶 Ⅰ~Ⅱ 级,动压系数 1.2~1.5,直接顶较稳定:支顶式掩护支架;
  • 基本顶 Ⅱ 级以上,动压系数 1.5 以上,直接顶中等稳定以上:支撑掩护式支架。

规格

  • 支架高度、可缩量必须适应工作面采高及其变化,以及顶板在支架正常工作状态时的最大下沉量。

一、支架规格的选定

液压支架的选型顺序

二、液压支架工作性能的确定

支架必须适应“砌体梁”结构“大变形”的特征。目前液压支架主要由让压元件如安全阀来完成此功能。安全阀的性能是支架能否正常工作的关键部件。同时支架的工作阻力必须保证直接顶的完整和“砌体梁”结构关键块的稳定。

支架工作阻力的估算包括采高重度估算法、实测统计法及理论分析法。他们的基本思路是必须考虑满足直接顶重量与基本顶作用于支架载荷之和。考虑支架在井下的服务时间较长和工作面推进遇到地质条件的差异,显然要求支架工作阻力有相当的富余量。因此,支架趋向强力化是必然要求。

二、液压支架工作性能的确定

(1)按采高重度法估算支架载荷

该方法认为支架的合理工作阻力 P 应能承受控顶区内以及悬顶部分的全部垮落带岩重 Q1,还要承受当基本顶来压时形成的附加载荷 Q2。按采高重度法可近似估算支架支护强度:

\[p = \left( {4 \sim 8} \right)M\gamma \]

支架额定工作阻力:

\[P=pl_mS_c/K_s\]

式中:p 为支架支护强度;P 为支架额定阻力;Sc 为支架中心距;lm 为支架控顶距;Ks 为液压支架支撑效率,支撑式Ks=0.9~0.95;支掩式Ks= 0.65~0.75;支顶式Ks=0.8~0.9;支撑掩护Ks=0.8~0.95。。

二、液压支架工作性能的确定

(2)按“砌体梁”平衡条件估算支架载荷

根据砌体梁理论,支架的工作阻力应能支撑控顶区内的直接顶(避免直接顶和基本顶离层而破碎),同时要防止基本顶大面积台阶下沉。

\[p_H=\Sigma h_i\gamma _i+\left[ 2-\frac{L_2\tan \left( \varphi -\theta \right)}{2\left( H-\delta \right)} \right] Q/l_m\]

然后可按与上页相同公式计算支架的额定工作阻力 P

三、初撑力的确定

初撑力在支架参数中具有重要地位,其对顶板控制的重要性已得到普遍认同。提高支架初撑力可以:

  • 减少顶板离层,增强顶板自身强度,增加顶板的稳定性;
  • 提高支架对机道顶板的支撑能力,减少工作面顶板端面破碎度及煤壁片帮;
  • 压实顶梁上及底座下浮矸,提高支撑系统刚度;
  • 充分利用支架额定支撑能力,减少顶板相对移近量。

二、液压支架参数

2. 初撑力

初撑力的确定:

  • 实测初撑力为额定阻力的 0.714;
  • 合理初撑力为额定阻力的 0.6~0.85;
  • 1、2 类顶板初撑力为额定阻力的 0.75~0.85;
  • 2、3 类顶板初撑力为额定阻力的 0.6~0.75。

学习要求

  1. 了解回采工作面支架必须具备哪两种特性。
  2. 了解直接顶厚度hi与煤层采高hm的比值Km对周期来压大小的影响。
  3. 掌握底板比压的概念,了解如何防止支柱插底。
  4. 掌握支架初撑力、初工作阻力、最大工作阻力的概念。
  5. 掌握液压支架支柱工作特性的分类,以及何种类别的支柱更能适应顶板压力。
  6. 了解我国常用的液压支架分类方式及各类支架的特点(分为支撑式、掩护式和支撑掩护式)。
  7. 根据支架工作阻力与顶板下沉量关系曲线(“P—ΔL”曲线)的特征,理解为什么说采场支架的工作阻力并不能改变上覆岩层的总体活动规律。
  8. 掌握支架与围岩体系刚度的组成和计算,理解分别在何种情况下,支架处于“给定变形”和“给定载荷”工作状态。
  9. 掌握提高液压支架初撑力与改善支护质量的关系。

作 业

  1. 课本 231 页习题 3:液压自移支架分类的特点是什么?简述其优缺点。
  2. 课本 231 页习题 13:怎样理解采场支架的工作阻力与顶板下沉量的 “P—ΔL” 近似呈双曲线关系?
  3. 课本 231 页习题 14:简述直接顶的刚度特性对采场支架工作状态的影响。
  4. 课本 231 页习题 16:怎样理解支架合理的工作阻力?

  谢谢!

返回目录
返回首页